emilspec
An Integrated Publishing, Inc. Site
eMilSpec
An Integrated Publishing Website
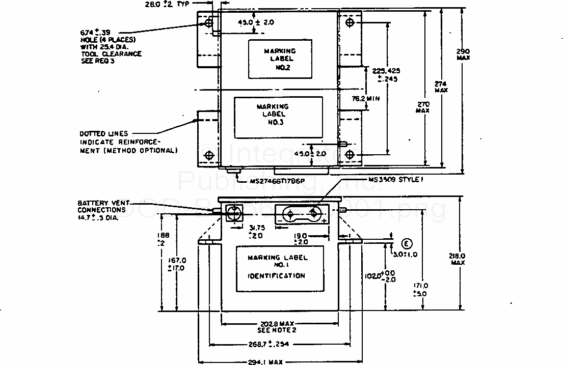
Battery, Storage, Aircraft, Medium Rate, No Maintenance, 24-Volt, 15 Ampere-Hour
For Parts Inquires submit RFQ to
Parts Hangar, Inc.
© Copyright 2015 Integrated Publishing, Inc.
A Service Disabled Veteran Owned Small Business