emilspec
An Integrated Publishing, Inc. Site
eMilSpec
An Integrated Publishing Website
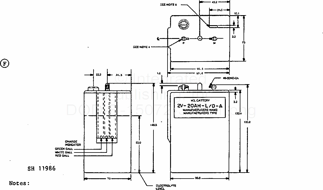
Battery, Storage, Lead-Acid, Portable, Type 2V - 20 Ah - L/D - A (Metric) (S/S By A-A-50610)
For Parts Inquires submit RFQ to
Parts Hangar, Inc.
© Copyright 2015 Integrated Publishing, Inc.
A Service Disabled Veteran Owned Small Business